首页
关于我们
公司简介
企业文化
组织机构
产品中心
高压测控仪表
数显智能电测仪表
控制类仪表
智能照明系统
低压控制类
新闻中心
公司新闻
行业新闻
服务领域
业务介绍
售后服务
人力资源
人才理念
招贤纳士
联系我们
联系方式
在线留言
导航
首页
关于我们
公司简介
企业文化
组织机构
产品中心
高压测控仪表
数显智能电测仪表
控制类仪表
智能照明系统
低压控制类
新闻中心
公司新闻
行业新闻
服务领域
业务介绍
售后服务
人力资源
人才理念
招贤纳士
联系我们
联系方式
在线留言
当前位置:
主页
>
产品中心
>
数显智能电测仪表
>
数显智能电测仪表
ZQ194Z三相多功能电力监控仪
所属分类:
数显智能电测仪表
发布时间:
2019-11-16
分享到:
产品概述
电力监测仪主要功能包括电网参数的实时测量,有功、无功视在电能的计量,电能脉冲的输出,谐波分析,复费率统计,事件记录等功能 ;该系列仪表具有丰富的通信接口,可选配双路RS 485通信,LORA通信,NB无线上网通讯等功能。
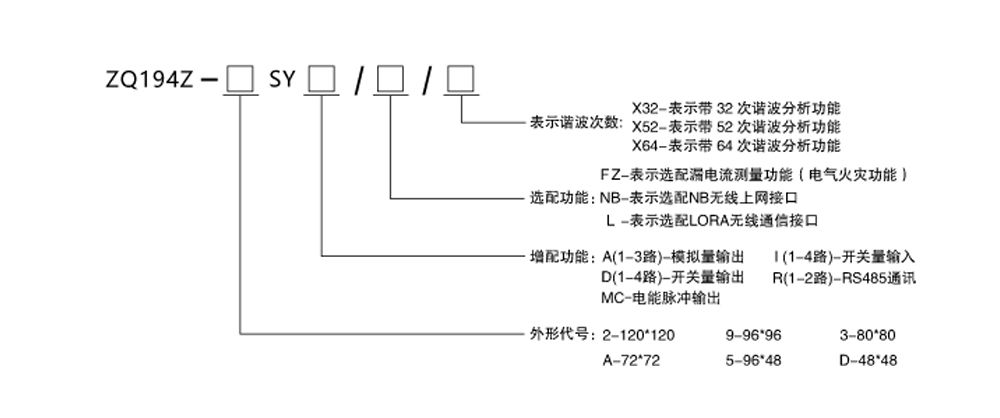
产品选型
产品中心
高压测控仪表
数显智能电测仪表
控制类仪表
智能照明系统
低压控制类
Copyright © 2002-2019 WWW.SCZQDQ.COM 紫气电器 版权所有
蜀ICP备17040272号-1
联系方式
在线留言
关闭