首页
关于我们
公司简介
企业文化
组织机构
产品中心
高压测控仪表
数显智能电测仪表
控制类仪表
智能照明系统
低压控制类
新闻中心
公司新闻
行业新闻
服务领域
业务介绍
售后服务
人力资源
人才理念
招贤纳士
联系我们
联系方式
在线留言
导航
首页
关于我们
公司简介
企业文化
组织机构
产品中心
高压测控仪表
数显智能电测仪表
控制类仪表
智能照明系统
低压控制类
新闻中心
公司新闻
行业新闻
服务领域
业务介绍
售后服务
人力资源
人才理念
招贤纳士
联系我们
联系方式
在线留言
当前位置:
主页
>
产品中心
>
数显智能电测仪表
>
数显智能电测仪表
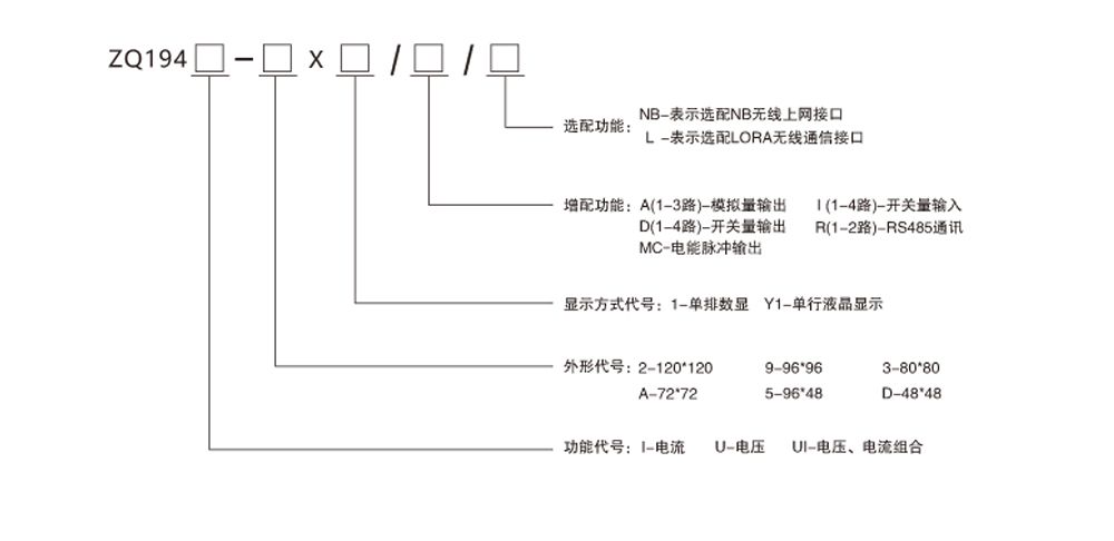
ZQ194I/U/UI系列单相电流、电压、电流电压组合表
所属分类:
数显智能电测仪表
发布时间:
2019-11-16
分享到:
产品概述
单相电流、电压、电流电压组合表ZQ194I/U/UI系列单相电力仪表、数码管显示或全视角液晶显示、分别可测量单相电流、电压、电压电流组合等几项电力参数。可选配 4-20mA 模拟量输出、继电器报警输出、开关量输入等功能。
产品选型
产品中心
高压测控仪表
数显智能电测仪表
控制类仪表
智能照明系统
低压控制类
Copyright © 2002-2019 WWW.SCZQDQ.COM 紫气电器 版权所有
蜀ICP备17040272号-1
联系方式
在线留言
关闭