首页
关于我们
公司简介
企业文化
组织机构
产品中心
高压测控仪表
数显智能电测仪表
控制类仪表
智能照明系统
低压控制类
新闻中心
公司新闻
行业新闻
服务领域
业务介绍
售后服务
人力资源
人才理念
招贤纳士
联系我们
联系方式
在线留言
导航
首页
关于我们
公司简介
企业文化
组织机构
产品中心
高压测控仪表
数显智能电测仪表
控制类仪表
智能照明系统
低压控制类
新闻中心
公司新闻
行业新闻
服务领域
业务介绍
售后服务
人力资源
人才理念
招贤纳士
联系我们
联系方式
在线留言
当前位置:
主页
>
产品中心
>
数显智能电测仪表
>
数显智能电测仪表
ZQ195单相直流电流电压多功能表
所属分类:
数显智能电测仪表
发布时间:
2019-11-16
分享到:
产品概述
该系列直流电压电流表是集高精度直流电压输入、霍尔传感器 75mV 输入、4 - 20 m A 模拟量输出、开关量输入、继电器输出以及 RS 485 通讯为一体的数字电力仪表。 仪表采用嵌入式安装, 外形美观、运行可靠、现场接线与操作非常方便。
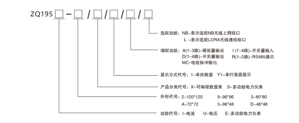
产品选型
产品中心
高压测控仪表
数显智能电测仪表
控制类仪表
智能照明系统
低压控制类
Copyright © 2002-2019 WWW.SCZQDQ.COM 紫气电器 版权所有
蜀ICP备17040272号-1
联系方式
在线留言
关闭